Гидрораспределитель Р160-3/1-111
✓ Сертифицированное оборудование
✓ Гарантия надежной эксплуатации
✓ Контроль качества на каждом этапе
✓ Современное оборудование
✓ Быстрая отгрузка
Технические характеристики:
Тип распределителя — клапанно-золотниковый моноблочный;
Тип золотника — с закрытым центром, уравновешенный с торцов;
Количество золотников — 3
Диаметр золотника, мм — 32
Позиции золотника — Подъём", "Нейтральная", "Опускание принудительное", "Плавающая"
Фиксация положений золотников в позиции — «Фиксация в позициях "Подьем" и "Опускание принудительное" отсутствует
Возврат из позиции — автоматически (по достижении заданного давления)
Возврат из позиции — вручную
Тип предохранительного клапана — дифференциальный, постоянного давления
Макс, давление, МПа — 19,0
Масса распределителя, кг — 36
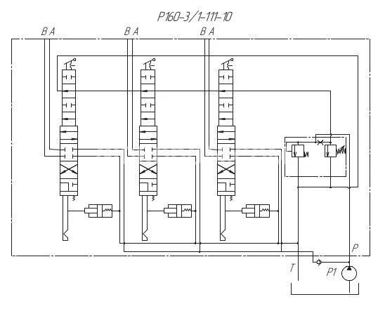
Схема распределения потока рабочей жидкости:


Гидрораспределитель Р-160 3/1 111 предназначен для использования в гидросистемах общего назначения тракторов, оснащенных насосами с производительностью до 160 л/мин. Он выполняет несколько функций, включая распределение потока рабочей жидкости, поступающей от гидронасоса, между потребителями, такими как силовые гидроцилиндры. Также он обеспечивает защиту гидросистемы от перегрузок в режимах «Подъем» и «Опускание принудительное» с помощью предохранительного клапана. В нейтральной позиции золотника гидрораспределитель разгружает систему, направляя рабочую жидкость обратно в бак.
Модель обладает четырьмя позициями золотника: «Подъем без фиксации», «Нейтральная», «Опускание принудительное без фиксации» и «Плавающая с фиксацией». Гидрораспределитель Р160-3/1-111 также комплектуется обратным клапаном и одной напорной гидролинией и может использоваться на таких тракторах, как Т-130 и его модификациях, Т-170 и ТБ-1 с их вариантами.
Гидрораспределитель следует устанавливать на машине не ниже уровня верхней точки масляного бака. Перед монтажом гидрораспределителя в гидросистему необходимо удалить временные резиновые или пластиковые пробки, закрывающие соединительные отверстия в корпусе. Присоединительная арматура должна обеспечивать полную герметичность. Чтобы обеспечить сливное давление в 0,3 МПа, диаметр сливного патрубка должен быть не менее 25 мм. В условиях низких температур окружающего воздуха гидросистему следует прогреть перед началом работы. Температура рабочей жидкости не должна превышать 80ºС при продолжительной работе. Для бесперебойной работы распределителя важно тщательно фильтровать масло, что достигается установкой фильтра в заливной горловине бака и на сливной магистрали гидросистемы. Необходимо внимательно следить за состоянием фильтров, так как загрязнение масла может привести к сбоям в работе клапанов гидрораспределителя и автоматических систем возврата золотников. Также не рекомендуется удерживать в позициях «Подъем» и «Опускание принудительное» после завершения рабочего хода управляемого гидродвигателя, чтобы избежать перегрева гидросистемы.